- 暂时还没有文章
锅炉固定式飞灰取样器装置(煤粉取样器装置)厂家产品使用说明
锅炉固定式飞灰取样器装置(煤粉取样器装置)厂家产品使用说明,飞灰是煤粉在锅炉炉膛中燃烧后形成的细小颗粒,其随烟气进入尾部烟道。绝大部分飞灰被除尘器分离,只有很小一部分排入大气。飞灰中未燃尽碳的质量占飞灰质量的百分比叫做飞灰含碳量。飞灰含碳量是反映锅炉燃烧效果的主要指标,对飞灰的综合利用也有较大影响,因此需要将飞灰含碳量指标控制在一定范围内。在锅炉的日常运行中,需要定期采集飞灰样测定飞灰含碳量,以便监督锅炉燃烧工况,改进运行操作方式,提高锅炉效率。在进行锅炉的热效率试验、燃烧调整试验和性能考核试验时也需要进行飞灰取样,为锅炉性能计算提供飞灰含碳量的准确数据。因此获得真实可靠的飞灰样可以使锅炉的燃烧调整有根有据,避免盲目调整,有利于提高锅炉燃烧效率、降低发电成本,提高机组运行的经济性。
为了进行飞灰取样,一般在锅炉尾部烟道的适宜部位安装用的取样装置,将飞灰从烟气中分离出来作为飞灰样。现在火力发电厂常用的飞灰取样器装置有撞击式飞灰取样器、自吸式飞灰取样器和便携式烟尘采样仪。
撞击式飞灰取样器:目前撞击式飞灰取样器在大多数火力发电厂得到了广泛应用。其原理是将一内径50mm左右的直管插入锅炉尾部水平烟道的中心,端部打上坡口,当烟气流过时,烟气中的飞灰会进入坡口,撞击到管道内壁下落到直管下部的取样罐内。其优点是结构简单,但由于没有实现等速取样和全截面取样,造成撞击捕捉到的飞灰颗粒偏粗,故测得的飞灰含碳量一般偏高。在使用此种飞灰取样器时,应先用等速取样装置进行比较标定,得到其修正系数。
自吸式飞灰取样器:自吸式飞灰取样器的取样枪采用静压平衡式等速取样原理,抽吸力基于引射原理,利用大气与烟道内的压差,使烟气能够在取样装置内形成流动,减少了外加的动力装置,运行可靠性大大增强。但在实际使用时,由于没有差压测量,无法对抽气量进行测量,并没有真正实现等速取样,另外其取样头是固定的,没有实现全截面取样。由于以上原因,自吸式飞灰取样器取样的代表性和准确性较差。
便携式烟尘采样仪:便携式烟尘采样仪采用预测流速法等速取样原理,即先测量烟气流速,然后调节抽气量,使抽气速度等于烟气流速从而实现等速取样,由于实现了自动控制和全截面取样,使取样的代表性和准确性大大提高,可以对其他固定式飞灰取样器装置进行标定,多用于准确度要求较高试验,如电除尘器性能试验或锅炉的性能考核试验。但其结构复杂、价格昂贵,在恶劣天气条件下容易出现各种故障,并不适合电厂现场应用。
通过长期的飞灰取样实践和对不同飞灰取样器装置的对比分析,认为进行飞灰取样应解决三个基本问题:能否实现全截面取样、能否实现等速取样、是否具有防堵功能。
飞灰的全截面取样:受烟道布置等的影响,飞灰取样器位置处的实际烟气流速分布、飞灰粒度和浓度分布并不均匀,因此需要进行全截面取样,以提高飞灰取样的代表性。对于大型燃煤锅炉,烟道横截面积很大,对于日常监督,不可能采用全截面取样。虽然在日常监督中,不能采用全截面取样,但应采取有效措施,尽量提高取样的代表性。
飞灰的等速取样:不同粒径的飞灰颗粒含有的可燃物含量不同,一般来讲,粒径越粗,可燃物含量也越大。如果取样嘴的吸入速度与烟气流速差别过大,抽取的飞灰粒度分布与实际飞灰就会有较大的偏差,从而引起飞灰可燃物的测量误差。
飞灰取样器装置的防堵功能:烟气在取样系统内遇到低于其露点温度的冷表面时,所含的硫酸和水蒸汽会凝结在上面,飞灰经过时会发生飞灰粘附现象,时间长了会造成取样系统堵塞。一般烟气的露点温度在100~150℃范围内,为防止烟气结露,应采取有效措施,使烟气经过管路的所有壁温都处在烟气露点温度以上。
提供一种适合于火力发电厂现场应用的能够实现全截面取样和等速取样的并且具有防堵功能的新型固定式飞灰取样器装置。
锅炉固定式飞灰取样器装置技术方案。
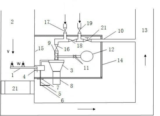
一种燃煤锅炉固定式飞灰取样器装置,包括取样装置、旋风分离及储存装置、烟气流量测量系统和加热装置;取样装置包括取样枪,取样枪的枪头放置于空气预热器入口烟道内,枪尾连接旋风分离装置;旋风分离及储存装置包括旋风分离装置和飞灰储存罐,旋风分离装置一端连接飞灰储存罐,另一端连接烟气流量测量系统;烟气流量测量系统包括测风装置,测风装置一端连接旋风分离装置,另一端通过回气管路通入电除尘器入口烟道;加热装置包括保温箱,旋风分离装置和烟气流量测量系统在保温箱内。
作为本实用新型的进一步改进,取样枪采用静压平衡双头取样枪,取样枪设有两个取样口,两个取样口的吸气速度设计成完全一致。取样枪取样口内部设有吸气静压测孔,枪头外部设有烟气静压测孔,可通过调节静压平衡实现两个取样口同时与烟气流速相同,从而实现等速取样。
取样装置可以包括取样枪和旋转装置,旋转装置包括旋转底座、转动轴和转动手柄。旋转底座固定在空气预热器入口烟道外壁上,取样枪和转动轴安装在旋转底座上,转动轴连接转动手柄,转动手柄的作用是调节取样枪水平旋转的角度,实现空气预热器入口烟道截面不同位置处的飞灰取样。
旋转底座上还可以设有刻度盘,以指示取样枪水平旋转角度。
旋风分离及储存装置的主要作用是利用离心力将取样枪所抽取的含灰烟气进行气固分离,分离下来的飞灰落入飞灰储存罐储存,使分离后的烟气进入回气管路。
烟气流量测量系统的作用是测量流经飞灰取样系统的烟气流量,从而可以准确确定取样枪取样口的抽气速度。
作为本实用新型的进一步改进,烟气流量测量系统包括测风装置、两个差压表隔离阀门和差压表,测风装置和差压表之间分别通过两个差压表隔离阀门连接。测风装置的作用是测量流经的烟气流量,输出差压信号,通过两个差压表隔离阀门,输入至差压表;差压表隔离阀门的作用是在飞灰取样系统停止取样并用空气反吹时全关,避免差压表超量程损坏,而在正常取样时保持全开。差压表的作用是显示测风装置产生的差压大小,用来计算烟气流量的大小。
加热保温装置的作用是保证旋风分离装置和烟气流量测量系统保持一定的温度,避免取样管路烟气中的水蒸气凝结。
作为本实用新型的进一步改进,加热保温装置包括保温箱和保温箱所包围的空气预热器入口烟道外壁,空气预热器入口烟道外壁是裸露的,通过辐射方式对旋风分离装置和烟气流量测量系统进行加热。
保温箱与空气预热器入口烟道外壁之间有一个可移动的隔板,中间隔板内表面和保温箱内部表面敷设保温材料,可以尽量减少箱体内热量的散失,中间隔板外表面可以布置相关仪表和阀门。
燃煤锅炉固定式飞灰取样器装置还包括预热和反吹系统,其主要作用是利用热一次风对飞灰取样管路进行预热,利用压缩空气对飞灰取样管路进行吹扫。
预热和反吹系统包括吹扫管路,吹扫管路一端连接测风装置,另一端连接回气管路,吹扫管路上依次设置旋风分离装置隔离阀、热一次风开关阀、回气管路开关阀和压缩空气开关阀。进行管路预热时,回气管路开关阀关闭,打开热一次风开关阀和旋风分离装置隔离阀,可对旋风分离装置和取样枪进行预热;旋风分离装置隔离阀关闭,打开热一次风开关阀和回气管路开关阀,可对回气管路进行预热;回气管路开关阀关闭,打开压缩空气开关阀和旋风分离装置隔离阀,可对旋风分离装置和取样枪进行吹扫;旋风分离装置隔离阀关闭,打开压缩空气开关阀和回气管路开关阀,可对回气管路进行吹扫。测风装置为文丘里测风装置。
燃煤锅炉固定式飞灰取样方法,原理如下:
先对飞灰取样器装置范围内和回气管路处的电除尘器入口之间的烟道,进行阻力特性试验,式(1)是烟道阻力特性计算公式。式中:ΔP??烟道差压,Pa;ζ1??烟道的阻力系数;ρ??烟气密度,kg/m3;V??取样位置处烟气流速,m/s。根据公式(1),通过测量锅炉不同负荷下的烟道差压、烟气密度和烟气流速,可以得到取样装置范围内烟道的阻力特性系数。根据流体力学原理,进入自模化区后,烟道的阻力系数为常数。
根据飞灰等速取样原理,只有当取样枪吸气口速度等于烟道流速时,即满足公式(2)时,飞灰取样才是准确的。V=W(2)式中:W——取样枪吸气口流速,m/s;式(3)是飞灰取样器装置的阻力特性计算公式。w(3式中:ζ2??取样装置的阻力系数。为了保证不同负荷下取样装置吸气口风速与烟气流速始终实现等速,就必须保证取样装置的阻力系数与烟道的阻力系数相等,即ζ1=ζ2。
因此在进行取样装置设计时,就尽量使取样装置的阻力系数与烟道的阻力系数接近。在取样装置正式使用前,通过对烟气流量进行微调,保证烟气流速与取样枪吸气口流速相同,根据公式(1)、(2)、(3)调整烟气流量,就可实现取样装置的阻力系数与烟道的阻力系数相等。
确认烟气流速与取样枪吸气口流速是否相同可采用两种方法。一种是预测流速法,就是先用标准皮托管对烟道中的烟气流速进行测量,然后通过测风装置对抽吸烟气量进行测量,测风装置与取样枪吸气口流速的关系事前进行过标定,从而得到取样枪吸气口速度。另一种方法是静压平衡法,保持从取样枪枪口引出的两个静压压差为零,可保证烟气流速与取样枪吸气口流速相同。
燃煤锅炉固定式飞灰取样方法,步骤如下:
(1)回气管路预热。在进行飞灰取样前,先对回气管路进行预热,预热气体取自空气预热器出口的热一次风。预热过程如下:确认旋风分离装置隔离阀关闭,打开回气管路开关阀,逐渐打开热一次风开关阀对回气管路进行预热,预热后,依次关闭热一次风开关阀和回气管路开关阀。
(2)取样;取样枪放置在标定的位置,打开旋风分离装置隔离阀和回气管路开关阀,空气预热器入口烟道中的烟气在烟道烟气压差的作用下会流过整个燃煤锅炉固定式飞灰取样器装置。打开差压表隔离阀门,根据差压值大小调节烟气流量,保证取样枪吸气口的流速与烟气流速相等,实现等速取样。烟气携带飞灰通过两个吸气口进入取样枪,进入旋风分离装置,在旋风分离装置内进行气固分离。飞灰被从烟气中分离出来落入飞灰储存罐中,而烟气则依次流过测风装置、旋风分离装置隔离阀、回气管路开关阀进入电除尘器入口烟道。
(3)取样系统管路吹扫。系统管路发生堵塞时,可通过反吹系统进行吹扫。吹扫过程如下:回气管路开关阀关闭,打开旋风分离装置隔离阀和压缩空气开关阀对取样装置进行吹扫,吹扫完毕后,依次关闭压缩空气开关阀和旋风分离装置隔离阀;旋风分离装置隔离阀关闭,打开回气管路开关阀和压缩空气开关阀对回气管路进行吹扫,吹扫完毕后,依次关闭压缩空气开关阀和回气管路开关阀。
对于取样枪位置的标定,取样位置处烟道的截面积很大,受烟道布置等的影响,烟道截面上的实际烟气流速分布、飞灰粒度和浓度分布并不均匀,因此为了获得具有代表性的飞灰样,需要进行全截面取样,但对一般固定式飞灰取样器装置是很难实现的。
但对于本实用新型,取样枪可以在烟道截面一定范围内旋转,从而大大提高了飞灰取样的代表性。
作为进一步改进,对于燃煤电厂日常的飞灰取样,操作人员采用旋转取样枪的方法可能感到比较复杂。针对这个问题,在步骤(2)中,取样枪标定的位置的确定,可以事先选定若干个位置进行单独取样,取样结果与烟道全截面飞灰取样的结果进行对比,从而得到具代表性的飞灰取样的位置,以后取样时,取样枪就固定在该位置,不再进行旋转。这样及简化了操作,又保证了飞灰取样的代表性。
安装锅炉煤粉取样器有益效果:
1、取样枪可在烟道内部一扇型区域内水平转动,飞灰取样代表性好。
2、飞灰取样器装置具有自标定功能,正常取样时取样枪可放置在代表位置,简化了操作,同时又保持了飞灰取样代表性好的特点。
3、取样枪具有多重等速功能。采用静压平衡双头取样枪,可通过调节静压平衡实现两个取样口同时等速取样;同时可对抽吸烟气量进行精确测量,当取样枪静压测孔堵塞时仍旧能实现等速取样;将飞灰取样系统的阻力特性设计成与主烟道阻力特性完全一致,从而实现不同锅炉负荷下的等速取样。
4、飞灰取样位置位于空气预热器入口,烟气温度高,飞灰取样时烟温不会降到烟气中水蒸气露点温度下;取样系统放置在保温箱内,裸露的管壁对取样管路进行辐射加热,取样管路管壁温度高,烟气中的水蒸气不易凝结;可通过热一次风对取样管路进行预热;取样枪可定期更换。以上措施极大降低了取样管路积灰的可能性。
5、飞灰取样系统入口位于空气预热器入口烟道上,出口位于电除尘入口烟道上,两位置标高基本相同,距离很近,取样系统烟气压差大,同时取样管路管道阻力小,因而取样系统调节性能好。
图1燃煤锅炉固定式煤粉取样器装置示意图。
图2取样枪自标定时在烟道中位置示意图。
其中,1、取样枪;2、空气预热器入口烟道;3、旋风分离装置;4、旋转底座;5、转动轴;6、转动手柄;7、刻度盘;8、飞灰储存罐;9、文丘里测风装置;10、回气管路;11、差压表隔离阀门;12、差压表;13、电除尘器入口烟道;14、保温箱;15、空气预热器入口烟道外壁;16、旋风分离装置隔离阀、17、热一次风开关阀;18、回气管路开关阀;19压缩空气开关阀;20、烟气流量调节阀;21、空气预热器。
32070602010017