随着锅炉用水造成锅炉氧腐蚀的现象被人们发现以后,锅炉用水进行除氧已经列入重点。针对这一现象,各种除氧方法逐渐被人们所采用。但是,这些的除氧方法还是无法满足大型蒸汽锅炉的运行条件。热力除氧器的原理是根据气体溶解定律(道尔顿和.亨利定律) :任何气体在水中的溶解度与此气体在汽水分界面上的分压力成正比。在敞开设备中水温升高时,汽水分界面.上水蒸气分压增大,各种气体的分压降低,在水中的溶解度将下降。当水温达到沸点时,汽水界面上的水蒸气压力和外界压力相等,其他气体的分压降低到零,各种气体均不能溶解于水中,原来溶解在水中的各种气体将解析出来。因此热力除氧器不仅能除氧,还能除去水中的CO2等气体。
热力除氧器利用氧气在水中的溶解性的特性,通过蒸汽对锅炉补给水进行加热,根据亨利定律和道尔顿定律,溶解于水中的氧气和二氧化碳等非冷凝性气体自水中析出,在通过除氧头顶部的排气口排放出去,从而达到除氧的目的。经过我公司独创的低位中压、低压热力除氧器不但具有传统高位热力除氧器的所有优点还解决了高位热力除氧器必须安装在714米的平台.上这一缺点,该热力除氧器不但能高位布置,而且完全可以实现零平面布置,不需要高位安装。这样大大的降低了施工的土建费用,是大型工矿企业选的除氧方法。
二、热力除氧器产品特点
(1)特点综述:
效率:采用了我公司独创的阶梯除氧技术,在保证除氧效果的前提下,大幅度减低了蒸汽的损耗;
雾化:采用了的水汽雾膜混合结构,提高了来水的雾化程度,使其加热更加容易;
汽蚀:采用了独创的汽蚀消除装置,很好的保护了后期的水泵的运行;
成本:除氧器可以不需要高位布置,大大的降低了土建的施费用及难度;
控制:系统采用全自动控制,不需要人员操作;
(2)热力除氧器特点简介:
①除氧效果好
低压热力除氧器除氧后水中溶氧量≤0.01mg/L,保证值≤接近百分%。完全达到并超过国家标准的要求,降低了锅炉、汽轮机系统的腐蚀速度。
②适应性强
适应于、低水温:20C适应操作压力变化范围大:0.2MPa-0.49Mpa。
适应低温补水率大。
③稳定性好
当负荷突变25%,除氧器能达到合格指标且除氧器不会发生振动。在设计负荷范围内正常运行时,除氧器系统的噪声完全符合我国现行标准要求,离除氧器1米。噪声小于60分贝。
④节能效果显著
采用“双恒定”水流;气流控制法,配合自控系统达到除多少氧用多少汽的效果,杜绝了“常喘气”现象。
⑤再沸腾装置
改进后的再沸腾装置在除氧器重新启动时,加热迅速,是残留的氧气从水中全部排出,运行安全可靠。
⑥设备布置适应性好
采用独特的三代汽蚀消除装置实现了可以低位布设,水泵无“汽蚀”现象发生,降低土建造价,机电一体化,安装快捷,便于维修保养。
⑦维修方便
脱气塔设置可以供维修人员进出的人孔,方便了人员的巡检及维护。
(3)热力除氧器特点原理:
1、除氧原理
热力除氧器的原理是根据气体溶解定律( 道尔顿和亨利定律) :任何气体在水中的溶解度与此气体在汽水分界面上的分压力成正比。在敞开设备中水温升高时,汽水分界面上水蒸气分压增大,各种气体的分压降低,在水中的溶解度将下降。当水温达到沸点时,汽水界面上的水蒸气压力和外界压力相等,其他气体的分压降低到零,各种气体均不能溶解于水中,原来溶解在水中的各种气体将解析出来。因此热力除氧器不仅能除氧,还能除去水中的CO2等气体。
2、汽蚀消除原理
多年来的规范认定,将水泵放置在水箱下面,让水泵得到一个静水头,用来防止水泵的汽蚀。研究和实践表明,水泵的汽蚀是在动态下发生的,静态和动态是不能在同一设备上同时出现的,所以靠静态的水来防止水泵的汽蚀是不可能的。水泵在2950转/min的运转状态下,水泵的进口很容易出现负压,高温水在负压的作用下会瞬间汽化,产生大量的气泡,这些气泡会随着水流进入泵体,对泵体造成伤害。同时还会产生刺耳的响声和强烈的振动。
我公司独创的汽蚀消除装置,它是利用动水头来防止水泵的汽蚀,在水泵的进水口永远保持一定的正压,这样就不会有二.次闪蒸汽的出现。
我公司独创的节能减排装置,有效的解决了排氧过程中浪费大量的蒸汽的问题,使优质的冷凝水得以回收。并使用排氧蒸汽中的热焓对设备进水进行预热,减少了能源的浪费并减小进水水温过低对设备的冲击。
三、热力除氧器枝术指标
1、系统水质:脱盐水及冷凝循环水入口溶氧量: 7000μg/L
2、原水水温:≥20C
3、蒸汽温度: 105C-350C
4、进水压力: 0. 2MPa-0. 49Mpa,佳为0.3 Mpa
5、出水压力:常压(如出水溶氧量高可适当加压)
6、出水温度: ≤104C
7、出水品质:溶氧量< 0. 01mg/L
8、噪音标准: ≤60分贝。
9、工作电源:380V/220V。
10、环境条件:温度≤90%。
四、热力除氧器型号、技术特性及配套参数
CY-热力除氧器(旋膜除氧器及除氧水箱整套供应及除氧器技术改造)
|
型号 |
除氧器额 定出力T/H |
水箱有效 容积(m3) |
参 数 |
设备净重 (Kg) |
备注 |
|
CY-10 |
10 |
5 |
工作温度104℃ 工作压力0.02Mpa表压 进水温度40℃ 设计温度250℃ |
3600 |
具 体 尺 寸 规 范 参 请 联 系 我 们 |
|
CY-20 |
20 |
10 |
4500 | ||
|
CY-40 |
40 |
20 |
6200 | ||
|
CY-50 |
50 |
25 |
8000 | ||
|
CY-70 |
70 |
35 |
8500 | ||
|
CY-75 |
75 |
35 |
9400 | ||
|
CY-130 |
120 |
45 |
17500 | ||
|
CY-150 |
150 |
50 |
18500 | ||
|
CY-300 |
300 |
75 |
27000 |
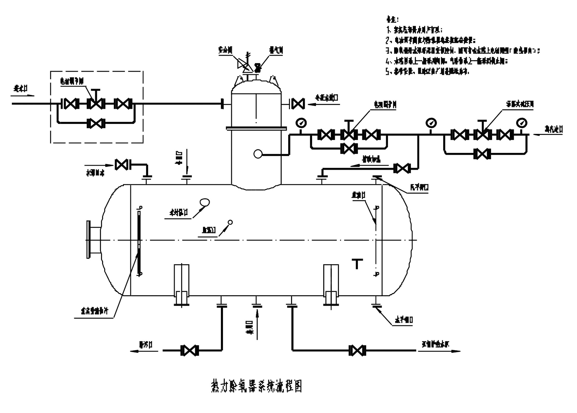
五、热力除氧器结构安装图及水封安装图


六、热力除氧器附件的使用
1、 水封装置:
为了确保除氧器安全运行,在水箱上装有水封装置,该装置一 方面作超压保护,一方面起溢流作用。当工作压力超过0. 4(表压力)时,水封中的存水全部挤出,此时蒸汽迅速排出,以降低除氧器中的压力。当除氧器水位超过水封接口时,除氧水即从水封内溢出。
七、热力除氧器安装、操作步骤及要求
热力除氧器、水箱及附件的安装,应按除氧器系统围及本说明书进行。
一、热力除氧器系统检查
1、设备姚位前检查水箱支座底板与混凝土间接触密实。
2、对照交货清单查设备零配件是否齐全。
3、批位后检查设备膨滕礼位置是否合适,固定螺母松紧是否含适。
4、在正式投运前,应检查安全阀,.当设备内压力到到规定值时,安全阀是否自动开启、回座。
5、设备安装后检查管道中是否有杂质,一定避免在管道清洗时,杂质进入设备,堵塞设备内部组件。
6、除氧器安装完毕后,系统应进行水压试验,水压试验压时检查系统各连接部分是否有渗漏。
7、设备开启前应检查各处阀门开启状态是否处于正确位置。
二、热力除氧器设备安装
1、热力除氧器设备就位后,按设备系统工艺图的示意依次连接各阀组,注意各管道起始连接关系,防止管路连接短路现象。
2、热力除氧器设备罐体及脱气塔的各部位的探测器的安装要注意插入深度及位置是否符合系统工艺图的要求。
3、脱气塔外部应可搭建操作平台,方便系统的操作与维修。
三、热力除氧器设备操作
1、除氧器冷态启动前动宜先用再沸腾装置将壳体予热5分钟,再一定汽压下,将除盐水送入除氧头,同时开启进汽阀。
2、调整排气口阀门,使除氧器压力保持在规定的范围内,水箱出水温度保持在规定的温度范围内。
3、调整水位调节系统,使水箱内水位维持在正常水位范围内。(两台除氧器需 并列运行时,应使压力、水温、水位尽可能一致)当水位超过正常水位,溢流排放器应打开放水,水位降低时自动关闭。运行时应经常检查水位调节系统动作是否灵活,补给水调节阀动作是否灵活。
4、在运行时,应使给水在脱气塔内加热到接近除氧器运行压力气饱和温度(即104C )。
5、水箱水位于表应定期冲洗,防止污染。
6、除氧器运行时,应先开进水阀,后开加热汽进汽阀,停止时相反(手动调节)。
八、热力除氧器维修
1、停用期间将水箱水放干净,以免腐蚀。
2、定期进行检修,检修内部填圈的情况,作适量的更换补充。
3、对各附件要定期校验动作是否灵活、正确。
九、热力除氧器注意事项
1、注意管道内洁净度,设备内部组件为精密部件,如有杂质进入容易引起堵塞,造成设备的意外损坏。
2、当热力除氧器的进水口意外堵塞,或其他原因没有进水的情况下,而进气口的蒸汽一直进入,设备壳体温度太高且罐体内没有水时一定注意不要立即大量补充冷水进入,避免因罐体的瞬间热胀冷缩而发生应力变形或开裂。
3、热力除氧器设备运行时检查各进出口旁通阀门是否关闭到位,避免引起运行效果。
4、当设备不使用时,应将罐体内的水及杂质清空,并关闭所有进出口阀门。
十、热力除氧器供货范围
1、供应除氧器及水箱,温度表、压力表及附件、液位计考克。
2、热力除氧器水箱山水口以后的管路程,除氧器进水,进汽管路路程均由用户自理。
3、热力除氧器水箱以下所设之给水泵,不配套供应。